Appearance
8.1 概览
工作流(Workflow),是对工作流程及其各操作步骤之间业务规则的抽象、概括描述。在工作流中有流程实例、流程变量和用户任务三个基础概念。
- 流程实例:参与者(可以是用户也可以是程序)按照流程定义内容发起一个流程,这就是一个流程实例。
- 流程变量:在流程的流转过程中和流程关联的数据,流程变量可用来作为流程流转的判断依据。
- 用户任务:需要用户参与的任务,工作流实例在遇到用户任务时会暂停执行,等待用户完成任务后继续执行。用户任务属于一个流程实例。
在织信平台中,如果希望搭建业务流程或审批流程,可以通过工作流模块实现,在织信中的工作流的搭建规范使用的是BPMN2.0,平台中将工作流与数据表和自动化结合,来实现各种场景的流程设计。
BPMN概念介绍
BPMN2.0(Business Process Model and Notation)是一种业务流程模型的表示和规范,用于定义、可视化、测量和改进业务流程。它由图形元素组成,这些元素代表了业务流程中的不同概念和活动。下面简单介绍BPMN2.0中的几个图形元素:
1、事件(Events):事件是BPMN2.0执行语义中的一个重要概念,是流程运行过程中发生的事情,这些事情的发生会影响到流程的运转。事件可以分为开始事件、中间事件和结束事件。开始事件和结束事件通常用于标记流程的起点和终点,而中间事件则用于标记流程中的其他重要事件。事件的图形表示由一个圆环和内部图标组成,圆环的环数表示是终端事件还是中间事件,一环表示终端事件(开始、结束),二环表示中间事件。内部图标表示事件的类型,例如闪电表示错误、时钟表示定时器、三角形表示信号、邮件表示消息、叉号表示取消。
2、任务(Activities):活动是BPMN2.0中的另一个重要元素,它代表了业务流程中的具体操作和任务。活动可以分为多种类型,例如用户任务、服务任务、脚本任务等。活动的图形表示为一个矩形,其中包含一个或多个操作符,用于表示活动的类型和行为。
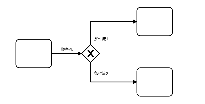
3、网关(Gateways):网关是BPMN2.0中的一种控制元素,用于在流程中实现分支和汇合操作。网关可以分为多种类型,例如排他网关(Exclusive Gateway)、并行网关(Parallel Gateway)。网关的图形表示为一个菱形,其中包含一个或多个箭头,用于表示流程的流向和分支条件。
4、顺序流(Flow):顺序流是BPMN2.0中的基本元素之一,用于连接事件、活动和网关等其他元素。流程可以分为多种类型,例如顺序流(Sequence Flow)、并行流(Parallel Flow)和条件流(Conditional Flow)。流程的图形表示为一个箭头,用于表示流程的流向和连接关系。

以上是BPMN2.0中的几个主要图形元素,它们共同构成了业务流程模型的可视化表示。通过对这些图形元素的分析和理解,可以帮助我们更好地理解和优化业务流程,关于BPMN模型的介绍可点击此处查看帮助文档。

